QuelleBau von LS.-Stollen
Der Reichsminister der Luftfahrt und Oberbefehlshaber der Luftwaffe
Az. 41 L 42 10 Nr. 21 967/43
(L.In. 13/3 II Cb)Berlin, d. 17. Sept. 1943.
Betr.: Bau von LS.-Stollen.
Bezug: a) Bestimmungen für den Bau von LS.-Bunkern Fassung Juli 1941
b) DRdLuObdL. Az 41 L 42 10 Nr. 26 108/42 (L.In. 13/II Ca) vom 19.9.1942
Der Bau von LS.-Stollen hat sich in der Praxis bereits vielfach bewährt. Die hierbei gesammelten Erfahrungen sind in den in der Anlage 1 beigefügten „Bestimmungen für den Bau von LS.-Stollenanlagen“ zusammengefaßt. Nach diesen „Bestimmungen“ ist der Bau von LS.-Stollenanlagen im Benehmen mit den Gaubeauftragten des Reichsministeriums Speer nachdrücklichst zu fördern.
Durch Herausgabe der „Bestimmungen für den Bau von LS.-Stollenanlagen“ entfällt vorläufig das mit Bezug a) angekündigte Heft VIII der „Bestimmungen für den Bau von LS.-Bunkern“. Der Bezugserlaß b) wird aufgehoben.
Die „Bestimmungen für den Bau von LS.-Stollenanlagen“ erscheinen in Kürze im Verlag Gasschutz und Luftschutz, Berlin-Charlottenburg 5, Kaiserdamm 117.
Die nach den nachstehenden „Bestimmungen“zu errichtenden LS.-Stollen sind gleichzusetzen LS.-Bunkern, die nach den „Bestimmungen für den Bau von LS.-Bunkern“ Fassung Juli 1941 geschaffen werden. „Richtlinien für den Bau von LS.-Stollen in vereinfachter Ausführung“ sind als Anlage 2 abgedruckt.
I.A.: Knipfer
Anlage 1.
Bestimmungen für den Bau von LS.-Stollenanlagen
Fassung Juli 1943
Inhaltsverzeichnis:
- Planung.
- Konstruktive Ausbildung.
- Belüftung und Heizung.
- Wasserversorgung und Entwässerung.
- Stromversorgung und elektrische Ausstattung.
- Kennzeichnung.
- Ausstattung.
A. Planung.B. Konstruktive Ausbildung.
- Bauplatz.
(1) LS.-Stollenanlagen können überall dort gebaut werden, wo die Grundwasserverhältnisse es zulassen.
(2) LS.-Stollenanlagen können sowohl in einen Hang hineingebaut (Hangstollen) als auch in ebenem Gelände in genügender Tiefe (Tiefstollen) angelegt werden.
(3) Hangstollen sind den Tiefstollen vorzuziehen, da sie einen geringeren Bauaufwand erfordern.
(4) LS.-Stollenanlagen können auch unter bestehenden Bauwerken, Verkehrswegen und Versorgungsanlagen angelegt werden, soweit die Standsicherheit der Gebäude und die Betriebssicherheit von Verkehrs- und Versorgungsanlagen nicht gefährdet werden.
(5) Bei der Auswahl des Bauplatzes sind vorhandene Gas-, Wasser-, Entwässerungs- oder Heizungsleitungen und eine hierdurch etwa gegebene Gefährdung der LS.-Stollenanlage zu berücksichtigen.
(6) Kreuzungen von LS.-Stollen mit Druckrohrleitungen von über 80 mm ∅ in gefahrbringender Nähe sind verboten.
(7) LS.-Stollenanlagen sind für den Einbau der Entwässerung mit Gefälle etwa 1:100 anzulegen (vgl. Nr. 32).- Größe.
(1) Das Fassungsvermögen der LS.-Stollen ist nicht begrenzt. Da aus Sicherheitsgründen möglichst viele Eingänge anzustreben sind, ist eine große LS.-Stollenanlage mehreren kleineren vorzuziehen.
(2) Bereits bestehende LS.-Stollen sind nach Möglichkeit mit neuen LS.-Stollen zu verbinden.
(3) Blindstollen aus Aufenthaltsräume sind möglichst zu vermeiden. Durch Querschläge sind möglichst alle Stollen untereinander zu verbinden.- Querschnitt.
LS.-Stollen als Aufenthaltsräume sollen im allgemeinen eine lichte Mindestbreite von 1,65 m haben. Wenn zwei Bettreihen aufgestellt werden sollen, beträgt die lichte Breite mindestens 2,30 m. Die nutzbare lichte Höhe des LS.-Stollens muß mindestens 2,30 m betragen. Bei geeigneten Bodenverhältnissen (also häufig in gebirgigen Gegenden) können für Aufenthaltsräume größere Querschnitte zweckmäßig sein, wobei jedoch die Zugänge die vorgeschriebenen Querschnittsmaße (gem. Nr. 5) gelten.- Raumbedarf.
LS.-Stollenanlagen sollen folgende Räume enthalten:
- Zugänge,
- Vorräume,
- Aufenthaltsräume (mit Raum für Erste Hilfe,
- Aborträume,
- Maschinenräume.
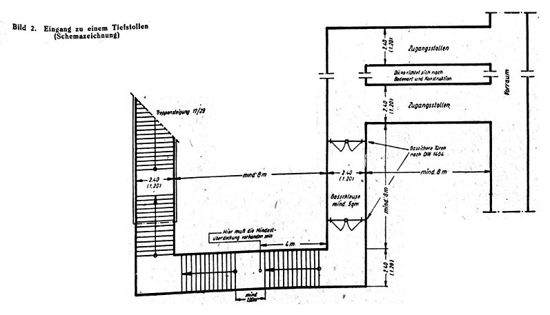
- Zugänge (vgl. Bilder 1 bis 7).
(1) Jede LS.-Stollenanlage soll möglichst 3 oder mehr Zugänge, mindestens aber 2 Zugänge besitzen. Jeder Zugang besteht aus Zugangsstollen, Gasschleuse und ggf. Treppen oder Rampen und muß mindestens dreimal rechtwinklig geknickt sein. Auf die Abknickung des Zugangsstollens kann verzichtet werden, wenn der gleiche Schutz durch Betonkonstruktionen mit Schutzbewehrung hergestellt wird (vgl. Bilder 3 bis 5).
(2) Die Zugänge sind möglichst weit voneinander entfernt anzuordnen. Die nicht bombensicheren Teile der Zugangsstollen sollen mindestens 30 m voneinander entfernt sein. Größere Abstände sind erwünscht.
(3) Die Zugänge können ggf. auch innerhalb von Gebäuden vorgesehen werden. Mindestens 1/3 der Zugänge muß außerhalb von Gebäuden und ihres Trümmerbereichs und in ausreichendem Abstand von besonders brandempfindlichen Anlagen und anderen Gefahrenquellen angelegt werden.
(4) Bei Tiefstollen sind die Eingänge zu Stollenanlage, soweit sie sich im Freien befinden, zum Schutz gegen Eindringen von Wasser mindestens 0,50 m über Erdgleiche anzulegen.
(5) Bei Berechnung der erforderlichen Anzahl der Zugänge sind folgende Maße und Personenzahlen zu Grunde zu legen:
lichte Breite eines Zuganges
1,20 m bis zu 150 Personen,
2,40 m bis zu 300 Personen.
Über die Breite von 2,40 m darf nicht hinausgegangen werden (vgl. jedoch Nr. 6).
(6) Eine Gasschleuse darf nicht mehr als je zwei Türen als Ein- und Ausgang haben.
(7) Für Gasschleusen sind Türen von 0,90 x 1,90 m nach DIN 4104 zu verwenden.
(8) Die Bodenfläche der Gasschleuse soll mindestens 5 m² groß sein. Bei LS.-Stollen dürfen innerhalb der Gasschleuse ausnahmsweise auch Treppen angeordnet werden.
(9) Die Treppen sollen gut gangbar sein. Im allgemeinen sollen
die Steigung 18,5 cm,
der Auftritt 26 cm
betragen. An beiden Seiten der Treppe sind Handläufe anzuordnen.
(10) Die Höhenunterschiede von Podest zu Podest dürfen höchstens 17 Stufen betragen. Podeste müssen in der Gehrichtung mindestens 1,00 m lang sein.
(11) Rampen dürfen nicht steiler als mit einem Steigeverhältnis 1:5 ausgeführt werden. Handläufe sind nach Bedarf vorzusehen. Im Freien darf die Länge einer Rampenstrecke zwischen zwei waagerechten Strecken nicht mehr als 5 m betragen. Rampen und Treppen im Freien sind nach Möglichkeit wettersicher zu überdecken.
(12) Für die einzelnen Teile eines Zugangs (Treppen, Rampen, Zugangsstollen, Gasschleuse) gilt im allgemeinen das gleiche lichte Breitenmaß (vgl. jedoch auch Nr. 6).
(13) Die in den Bildern angegebenen Mindestmaße dürfen nicht unterschritten werden.- Vorräume.
(1) Anschließend an die Zugangsstollen sind Vorräume vorzusehen, von denen aus die Verteilung der Schutzsuchenden auf die Aufenthaltsräume erfolgt.
(2) Gegebenenfalls kann auch der Zugangsstollen hinter der Gasschleuse einen besonderen Vorraum ersetzen.
(3) Zur Minderung etwaiger Luftstoßwirkungen empfiehlt es sich, den Zugangsstollen hinter der Gasschleuse zu verbreitern. Zweckmäßig wir diese Verbreiterung durch Anlage eines zweiten parallelen Stollens geschaffen (vgl. Bilder 1 und 2).- Aufenthaltsräume.
Stollen als Aufenthaltsräume sollen für etwa je 100 Personen unterteilt werden. Die Unterteilung kann durch Einbau von Türen oder durch versetzte Linienführung des Stollens erfolgen.- Aborträume.
Für 25 planmäßige Schutzplätze ist mindestens ein Abort vorzusehen.- Maschinenräume.
Zahl und Größe der für LS.-Stollen notwendigen Maschinenräume ergeben sich aus Abschnitt C und D.
C. Belüftung und Heizung.
- Bauausführung.
LS.-Stollen sind so anzulegen, daß sie durch die vorhandene Überdeckung bombensicher sind (vgl. Nr. 12). Die Bauarten der LS.-Stollen, insbesondere die statisch notwendige Bemessung der Konstruktionsglieder, richten sich nach dem Druck der Erd- und Gesteinsmassen.- Stollenausbauten können massiv, bei geeigneten Bodenverhältnissen und günstiger natürlicher Belüftung auch in Holz erfolgen. Bei Ausführung von LS.-Stollen unter Bauwerken, Verkehrswegen und Versorgungsanlagen ist Holzausbau verboten.
- Überdeckung.
Die Überdeckung (E) muß mindestens betragen:
(1) E = 6 m bei gesundem, unzerklüftetem Fels (Basalt, Syenit, Granit, Gneis, harter Buntsandstein, Muschelkalk, kristallinischer Schiefer u. ähnl.).
(2) E = 9 m bei unter (1) genannten Gesteinen, wenn sie bröcklig oder durch Verwerfungen zermürbt sind, bei Tonschiefer, bröckliger Grauwacke, natürlichen Konglomeraten und ähnlichen Bodenarten.
(3) E = 12 m bei Kies und reinem Sand, dichtgelagert und ohne nennenswerte Tonbeimischungen, Schieferarten, felsigem Mergel und ähnlichen Bodenarten.
(4) E = 15 m bei sandigem Mergel, trockenem und bestem Ton, sandigem Lehm und lehmigem Sand, jüngeren sandigen Ablagerungen, aufgefülltem Boden, falls sandig oder steinig und gut verdichtet.
(5) Nicht hinzuzurechnen sind: lose aufgefüllter Boden, Moor, Faulschlamm, junge, weiche, tonige und organisch vermischte Ablagerungen.
(6) Die angegebenen Maße der Überdeckungen stellen die Mindestmaße dar. Wenn möglich, sind größere Überdeckungen zu wählen.- Zum Schutz gegen Bildung von Schwitzwasser und die damit verbundene Belästigung der Stolleninsassen sind geeignete Maßnahmen zu treffen.
- Dichtung.
Soweit notwendig, ist eine Innendichtung vorzusehen, die je nach dem zu erwartenden Wasserandrang ausgeführt werden muß.- Zugänge.
Sofern Zugänge nicht in geknickter Linienführung (vgl. Nr. 5) ausgeführt werden (z. B. bei Tiefstollen), sind sie durch bombensichere Eingangsbauwerke zu schützen (vgl. Bilder 3 bis 5).- Bombensichere Eingänge aus Stahlbeton sind nach Heft II der „Bestimmungen für den Bau von LS.-Bunkern“ Konstruktive Ausbildung Fassung Juli 1941 auszubilden.
D. Wasserversorgung und Entwässerung.
- Jede LS.-Stollenanlage ist mit einer Schutzbelüftungsanlage auszustatten. LS.-Stollenanlagen, die keine ausreichende natürliche Belüftung durch in der Höhe gegeneinander versetzte Zugänge haben, sind nach Möglichkeit auch mit einer Hauptbelüftungsanlage zu versehen.
- Luftrate.
Die Luftrate für die Schutzbelüftung beträgt 50 l/min. und planmäßigem Schutzplatz. Bei Hauptbelüftung sind 300 l/min. und planmäßigem Schutzplatz anzustreben.- Gerät.
(1) Als Luftförderer für die Schutzbelüftung sind die seitens der Reichsanstalt der Luftwaffe für Luftschutz vertriebsgenehmigten Geräte mit einer Förderleistung von 2,4 m³/min. oder typisierte Einheitsschutzlüfter der Wehrmacht (SL 2,4) zu verwenden.
(2) Grundsätzlich sind für die Raumfilter der Schutzbelüftungsanlage Umgehungsleitungen oder Einsatzstücke vorzusehen.- Maschinenräume.
Die Schutzbelüfter sind zur einfachen Bedienung in Gruppen zusammenzufassen. Jede LS.-Stollenanlage soll mit mindestens zwei getrennten Belüftern bzw. Belüftergruppen versehen sein, die in Maschinenräumen unterzubringen sind. Sie sollen weit voneinander und möglichst in der Nähe von Zugängen liegen.- Saugleitungen.
Zum Ansaugen von Frischluft ist für jeden Maschinenraum je eine Saugleitung vorzusehen, die je nach den örtlichen Verhältnissen durch die Erdüberdeckung oder durch einen Zugangsstollen zu verlegen ist.- Ansaugöffnungen.
Die Ansaugöffnungen sind möglichst weit voneinander entfernt und mindestens 2,00 m über Erdgleiche vorzusehen. Ferner sind sie von Abluftöffnungen in mindestens 5 m Entfernung anzulegen.- Reinluft-Verteilerleitungen.
Reinluft-Verteilerleitungen sind zwischen den Belüftern bzw. Belüftergruppen und den Kopfenden der Aufenthaltsräume anzuordnen. In den Aufenthaltsräumen selbst brauchen im allgemeinen keine Verteilerleitungen vorgesehen werden.- Abluft.
(1) Die Fortleitung der Abluft aus den Aufenthaltsräumen erfolgt ohne besondere Rohrleitungen in die Gasschleusen bzw. Aborte. Aus den Gasschleusen wird die Abluft durch Überdruckventile ins Freie weitergeleitet, während von den Aborten besondere Abluftleitungen notwendig sind.
(2) Die Abluft soll möglichst durch einen Zugang ins Freie geführt werden, der nicht für die Frischluftzufuhr benutzt wird.- Überdruck.
In allen Abluftleitungen sind Überdruckventile einzubauen. Der Überdruck in den Räumen der LS.-Stollenanlage soll bei Schutzbelüftung 5 mm WS betragen.- Heizung.
Auf die Anordnung örtlicher Heizkörper wird im allgemeinen verzichtet. in jedem Fall soll jedoch die Schutzluft auf mindestens 15° erwärmt werden können.
E. Stromversorgung und elektrische Ausstattung.
- Zweckbestimmung.
Die Wasserversorgung von LS.-Stollenanlagen dient folgenden Zwecken:
- zu Trink- und Kochzwecken,
- für ärztliche Zwecke,
- zur Sauberhaltung der LS.-Stollen,
- ggf. zur Versorgung von Spülaborten.
- Anschluß an ein öffentliches Wasserleitungsnetz.
(1) Nach Möglichkeit ist die Versorgung von LS.-Stollenanlagen mit Frischwasser durch Anschluß an das öffentliche Wasserleitungsnetz sicherzustellen.
(2) Soweit die Möglichkeit einer Entwässerung mit natürlichem Gefälle nicht gegeben ist z. B. bei Tiefstollen , muß die Gefahr einer Überflutung der LS.-Stollenanlage infolge Zerstörung der Wasserleitungen berücksichtigt werden (vgl. Nr. 1 (5)). Hierfür kommen folgende Maßnahmen in Betracht:
- Zwischenschaltung eines bzw. mehrerer Sammelgefäße. Hierbei sind die Zuleitungsrohre zwischen dem öffentlichen Netz und dem Sammelgefäß an geeigneten Stellen mit Absperrschiebern zu versehen, die nur zur Auffüllung des Gefäßes geöffnet werden dürfen und die so anzuordnen sind, daß bei einer Zerstörung der Leitungen nur der Inhalt des Sammelgefäßes in die LS.-Stollenanlage fließen kann.
- Bei unmittelbarem Anschluß an das öffentliche Netz darf die Zuleitung in die LS.-Stollenanlage nur durch Rohre von geringem Querschnitt (z. B. 1/2 oder 3/8 Zoll) auf getrennten Wegen erfolgen.
- Brunnenanlage.
Je nach den örtlichen Gegebenheiten kann die Wasserversorgung von LS.-Stollen auch durch Brunnenanlagen erfolgen. Handbedienung (z. B. bei Stromausfall) muß gewährleistet sein.- Erforderliche Wassermenge.
Bei Anordnung eines Sammelgefäßes soll die Wassermenge 5 l je planmäßigem Schutzplatz, bei Netz- und Brunnenanschluß 3 l/Std. und planmäßigem Schutzplatz betragen. Bei Ausstattung mit Spülaborten erhöht sich die Wassermenge um je 8 bis 10 l.- Notversorgung.
Um einem Ausfall der Wasserversorgung vorzubeugen, soll nach Möglichkeit in jedem Falle auch eine zusätzliche Notversorgung durch Anlegung eines Brunnens oder Vorratsgefäßes an bombensicherer Stelle vorgesehen werden.- (1) Soweit LS.-Stollenanlagen mit Spülaborten ausgestattet werden, sind sie nach Möglichkeit in ein vorhandenes Abwasserleitungsnetz zu entwässern. Ist die Anschlußmöglichkeit mit natürlichem Gefälle ausgeschlossen in der Regel bei Tiefstollenanlagen , so ist die LS.-Stollenanlage durch Schmutzwasserhebeanlagen zu entwässern, die auch durch Handbedienung betrieben werden können.
(2) Bei Anschluß an ein vorhandenes Abwasserleitungsnetz muß bei den Einrichtungen für Sammlung und Abführung der Abwässer auf die Gefahr der Überflutung Rücksicht genommen werden, die der Stollenanlage durch ein Versagen der Entwässerung drohen kann. Die Anschlußrohre der LS.-Stollenanlage an ein Abwasserleitungsnetz sind mit Sicherungen gegen den Rückstau zu versehen.
(3) Sind keine Spülaborte vorgesehen, so kann bei geegneten Bodenverhältnissen die Anlage von Sickergruben genügen.
(4) Fußbodenentwässerungen sind in ausreichender Anzahl einzubauen.
F. Kennzeichnung.
- Stromversorgung.
Der Strom ist dem vorhandenen öffentlichen Versorgungsnetz zu entnehmen. Bei größeren Anlagen ist die Stromversorgung mittels getrennter Anschlüsse von 2 Speisepunkten her vorzusehen. Besteht in der Nähe ein zweites unabhängiges Versorgungsnetz, so ist dieses für den zweiten Anschluß heranzuziehen. Jeder Anschluß ist für die Übertragung der vollen Leistung anzulegen.- Beleuchtung.
(1) Alle LS.-Stollenanlagen sind elektrisch zu beleuchten.
(2) Die Beleuchtungsstärke muß so groß sein, daß man sich in der LS.-Stollenanlage gut zurechtfindet. Auf gute Beleuchtung der Zugänge und Maschinenräume ist besonders zu achten. Die Brennstellenzahl ist auf das unbedingt notwendige Maß zu beschränken.
(3) Als Leuchten sind Zweckleuchten einfacher Bauart zu verwenden, die sich für die unmittelbare Einführung offen verlegter Leitungen eignen. In vielen Fällen wird bereits eine Hängefassung genügen.- Anschluß elektrischer Geräte.
Steckdosen dürfen nur für die planmäßig vorgesehenen Geräte angelegt werden, die mit einem Steckeranschluß ausgerüstet sind.- (1) Die elektrischen Einrichtungen der LS.-Stollen müssen den Vorschriften des VDE entsprechen.
(2) Leitungen sind bis 2,20 m Raumhöhe geschützt zu verlegen. Über diese Höhe können isolierte Leitungen offen verlegt werden.- Hauptschalter und Zähler.
Hauptschalter und Zähler sind möglichst in den Räumen für technische Anlagen vorzusehen.- Notbeleuchtung.
(1) Der Einbau von Notstromaggregaten ist notwendig. Soweit sie nicht sofort beschafft werden können, ist für Notbeleuchtung durch Handlampen mit Trockenbatterien, Kerzen u. dgl. zu sorgen.
(2) Soweit fahrbare Notstromaggregate im LS.-Ort vorhanden sind oder noch beschafft werden, ist bauseitig eine Anschlußeinrichtung vor der Gasschleuse vorzusehen, die mit dem Verteilungsnetz in der LS.-Stollenanlage hinter dem Zähler zu verbinden ist.
G. Ausstattung.
- Jede zusammenhängende LS.-Stollenanlage erhält eine Hauptbezeichnung (nach Plätzen, Straßen u. ähnl.).
- Jeder Eingang erhält die Hauptbezeichnung des LS.-Stollens mit je einem großen Buchstaben.
- (1) Jeder Stollenstrang ist mit einer römischen Nummen zu kennzeichnen.
(2) Liegen mehrere LS.-Stollen parallel nebeneinander, so sind in den Verbindungsstollen an gut sichtbarer Stelle Richtungsweiser anzubringen, auf denen die Nummern der Stollenstränge ersichtlich ist, die durch die einzelnen Verbindungsstollen erreicht werden können.- Alle Einrichtungsgegenstände sind zu inventarisieren.
- Feuerlöscheinrichtung.
Für die Brandbekämpfung im Innern jeder LS.-Stollenanlage sind Eimer mit Wasser und Sand bereitzustellen.- Verschluß der Innentüren.
Alle Türen sind mit einfachen Schlössern zu versehen, die über einen gleichen Schlüssel schließen. Nur Maschinenräume sollen besonders verschließbar sein.- Verschluß der Eingänge.
Um eine natürliche Durchlüftung zu ermöglichen, sind die Eingänge von LS.-Stollenlagen nur durch Holzgittertüren zu verschließen.- Luftschutzraumordnung.
In den Vorräumen und in den Aufenthaltsräumen ist an gut sichtbarer Stelle eine Luftschutzraumordnung anzubringen, auf der die Rechte und Pflichten der Schutzsuchenden und aufsichtführenden Personen aufgeführt sind.- Abstellschuppen.
In der Nähe der Eingänge können für das Abstellen von Kinderwagen und Fahrrädern verschließbare Schuppen gebaut werden.- Aufenthaltsräume.
Die Ausstattung der Aufenthaltsräume erfolgt mit Sitzbänken in einfachster Form. Bei Bedarf können auch Liegestätten (Dreifachliegen) aufgestellt werden. Außerdem können Holzschemel beschafft werden.- Tiefstollen sind im allgemeinen mit Trockenaborten, Hangstollen soweit möglich mit Wasserspülaborten zu versehen.
- Schutz gegen Feuchtigkeit.
Soweit erforderlich, sind Einrichtungsgegenstände und Ausbausteile gegen Feuchtigkeit zu schützen.
Bestimmungen für den Bau von LS.-Stollenanlagen
in vereinfachter Ausführung.
Wenn die Ausführung von LS.-Stollen in der in den „Bestimmungen für den Bau von LS.-Stollenanlagen Fassung Juli 1943 “ festgelegten Weise nicht möglich ist oder unratsam erscheint z. B. bei Mangel an geeigneten Arbeitskräften, Baustoffen usw. oder, wenn ein untragbarer Aufwand an Zeit oder Arbeitskraft erforderlich ist , können LS.-Stollenanlagen in vereinfachter Ausführung gebaut werden.
Für diese sind Erleichterungen insbesondere für die Ausbildung der Zugänge, hinsichtlich der technischen Einrichtungen (Belüftung, Heizung, Wasserversorgung, Entwässerung, Stromversorgung usw.) sowie der sonstigen Ausstattung vorgesehen.
Bei dem Bau von „LS.-Stollenanlagen in vereinfachter Ausführung“ kann von den „Bestimmungen für den Bau von LS.-Stollenanlagen“ in folgenden Punkten abgewichen werden:
Zu A. Planung:
Zu B. Konstruktive Ausbildung.
- (1) entfällt. Dafür setze:
Das Fassungsvermögen darf nicht mehr als etwa 100 Personen betragen.
(2) entfällt.- Es empfiehlt sich, die angegebenen Querschnittsmaße anzuwenden.
- entfällt.
- (1) entfällt. Dafür setze:
(3) Statt „1/3“ setze „die Hälfte“.
- Jede LS.-Stollenanlage muß mindestens 2 Zugänge haben.
- Jeder Zugangsstollen soll möglichst mehrere Male, mindestens aber einmal rechtwinklig geknickt sein. Die geknickte Linienführung des Zugangsstollens kann zur Erleichterung des Vortriebs auch nachträglich durchgeführt werden (vgl. Bilder 6 und 7). Zur Ablenkung des Luftstoßes und gegen die Splitterwirkung einer nahe dem Eingang zerknallenden Bombe können Schutzmauern oder Erddämme quer vor dem Eingang errichtet werden.
- Gasschleusen sind so zu planen, daß auch die äußeren Gasschleusentüren nicht von Splittern unmittelbar getroffen werden können.
- Eingänge sind gegen die Wirkung von Brandbomben zu schützen. Sofern wegen Baustoffmangel oder aus sonstigen Gründen die gefährdeten Teile der Eingänge zunächst in Holz ausgebaut werden müssen, ist ein brandunempfindlicher Ausbau möglichst bald nachzuholen.
(7), (9), (10) und (11): Durchführung erwünscht.
(12) und (13) entfallen.
- (1) und (2) entfallen.
- entfällt.
- Durchführung erwünscht. Für „Abort“ setze „Trockenabort“.
- entfällt.
Zu C. Belüftung und Heizung.
- und 16. entfallen.
Zu D. Wasserversorgung und Entwässerung.
- bis 26. entfallen. Dafür setze:
Für natürliche Entlüftung der LS.-Stollenanlage ist Sorge zu tragen. Diese kann z. B. durch höhere Anlegung eines Einganges gegenüber dem anderen und der hieraus sich ergebenden Steigung der Stollenführung erreicht werden.
Zu E. Stromversorgung und elektrische Ausstattung.
- bis 32. entfallen. Dafür setze:
Wasserversorgung ist dringend erwünscht, nach Möglichkeit durch einen Brunnen (Handpumpe). Findet Anschluß an ein Wasserleitungsnetz statt, so gelten die Nrn. 27 bis 32 der „Bestimmungen“ in vollem Umfang.
Zu F. Kennzeichnung.
- bis 38. entfallen. Dafür setze:
Für Notbeleuchtung durch Handlampen mit Trockenbatterien, Kerzen u. dgl. ist zu sorgen.
Anwendung erfolgt sinngemäß.
Zu G. Ausstattung.
44., 45., 46. und 49. entfallen.

